实验2传热综合实验
一、实验目的
⒈通过对空气—水蒸气简单套管换热器的实验研究,掌握对流传热系数
的测定方法,加深对其概念和影响因素的理解。并应用线性回归分析方法,确定关联式Nu=ARemPr0.4中常数A、m的值。
⒉通过对管程内部插有螺旋线圈的空气—水蒸气强化套管换热器的实验研究,测定其准数关联式Nu=BRem中常数B、m的值和强化比Nu/Nu0,了解强化传热的基本理论和基本方式。
⒊了解套管换热器的管内压降
和Nu之间的关系。
⒋通过对几种各具特点、不同形式的热电偶线路的实验研究,掌握热电偶的基本理论以及第三导线、补偿导线的概念,了解热电偶正确的使用方法。
二、实验内容与要求
|
实验2-1 |
实验2-2 |
实验2-3 |
| 实验内容与要求 |
① 测定5~6个不同流速下简单套管换热器的对流传热系数 。② 对 的实验数据进行线性回归,求关联式Nu=ARemPr0.4中常数A、m的值。③ 测定5~6个不同流速下简单套管换热器的管内压降 。 |
① 测定5~6个不同流速下强化套管换热器的对流传热系数 。② 对 的实验数据进行线性回归,求关联式Nu=BRem中常数B、m的值。③ 测定5~6个不同流速下强化套管换热器的管内压降 。并在同一坐标系下绘制普通管 ~Nu与强化管 ~Nu的关系曲线。比较实验结果。④ 同一流量下,按实验一所得准数关联式求得Nu0,计算传热强化比Nu/Nu0。 |
① 在热电偶热端恒定不变的情况下测量1~7号线路的热点势,观察不同线路热电偶的变化。② 同时测量4号(5号)线路在t4a=t4b、t4a>t4b、t4a<t4b(t5a=t5b、t5a>t5b、t5a<t5b)时的热电势。③ 分别测量8号线路补偿导线的两种不同接法时的热电势,确定正确的联接方法。 |
三、实验原理
实验2-1普通套管换热器传热系数及其准数关联式的测定
⒈对流传热系数
的测定
对流传热系数
可以根据牛顿冷却定律,用实验来测定。因为
<<
,所以传热管内的对流传热系数
热冷流体间的总传热系数
(W/m2·℃)
(2-1)
式中:
—管内流体对流传热系数,W/(m2·℃);
Qi—管内传热速率,W;
Si—管内换热面积,m2;
—对数平均温差,℃。
对数平均温差由下式确定:
(2-2)
式中:ti1,ti2—冷流体的入口、出口温度,℃;
tw—壁面平均温度,℃;
因为换热器内管为紫铜管,其导热系数很大,且管壁很薄,故认为内壁温度、外壁温度和壁面平均温度近似相等,用tw来表示,由于管外使用蒸汽,近似等于热流体的平均温度。
管内换热面积:
(2-3)
式中:di—内管管内径,m;
Li—传热管测量段的实际长度,m。
由热量衡算式:
(2-4)
其中质量流量由下式求得:
(2-5)
式中:Vi—冷流体在套管内的平均体积流量,m3/ h;
cpi—冷流体的定压比热,kJ / (kg·℃);
ρi—冷流体的密度,kg /m3。
cpi和ρi可根据定性温度tm查得,
为冷流体进出口平均温度。ti1,ti2,tw,Vi可采取一定的测量手段得到。
⒉对流传热系数准数关联式的实验确定
流体在管内作强制湍流,被加热状态,准数关联式的形式为
. (2-6)
其中:
,
,
物性数据λi、cpi、ρi、μi可根据定性温度tm查得。经过计算可知,对于管内被加热的空气,普兰特准数Pri变化不大,可以认为是常数,则关联式的形式简化为:
(2-7)
这样通过实验确定不同流量下的Rei与
,然后用线性回归方法确定A和m的值。
实验2-2、强化套管换热器传热系数、准数关联式及强化比的测定
强化传热又被学术界称为第二代传热技术,它能减小初设计的传热面积,以减小换热器的体积和重量;提高现有换热器的换热能力;使换热器能在较低温差下工作;并且能够减少换热器的阻力以减少换热器的动力消耗,更有效地利用能源和资金。强化传热的方法有多种,本实验装置是采用在换热器内管插入螺旋线圈的方法来强化传热的。
螺旋线圈的结构图如图2-1所示,螺旋线圈由直径3mm以下的铜丝和钢丝按一定节距绕成。将金属螺旋线圈插入并固定在管内,即可构成一种强化传热管。在近壁区域,流体一面由于螺旋线圈的作用而发生旋转,一面还周期性地受到线圈的螺旋金属丝的扰动,因而可以使传热强化。由于绕制线圈的金属丝直径很细,流体旋流强度也较弱,所以阻力较小,有利于节省能源。螺旋线圈是以线圈节距H与管内径d的比值以及管壁粗糙度(
)为主要技术参数,且长径比是影响传热效果和阻力系数的重要因素。科学家通过实验研究总结了形式为
的经验公式,其中B和m的值因螺旋丝尺寸不同而不同。
在本实验中,采用实验2-1中的实验方法确定不同流量下的Rei与
,用线性回归方法可确定B和m的值。
单纯研究强化手段的强化效果(不考虑阻力的影响),可以用强化比的概念作为评判准则,它的形式是:
,其中Nu是强化管的努塞尔准数,Nu0是普通管的努塞尔准数,显然,强化比
>1,而且它的值越大,强化效果越好。需要说明的是,如果评判强化方式的真正效果和经济效益,则必须考虑阻力因素,阻力系数随着换热系数的增加而增加,从而导致换热性能的降低和能耗的增加,只有强化比较高,且阻力系数较小的强化方式,才是最佳的强化方法。
实验2-3、热电偶线路的形式和特点
理论上,由A、B两种不同金属丝直接接触组成的热电偶的热电势,是两个热电极的材料和冷热两端温度的函数,即:
(2-8)
热电偶回路具有特有的基本定律。根据这些基本定律,在使用中,又有第三导线、补偿导线等特殊用法。本实验要求从具体的实验结果数据中总结正确的结论,验证其基本规律,并熟悉热电偶线路、第三导线及补偿导线正确的联接方法。
四、实验装置

⒈实验流程图及基本结构参数:
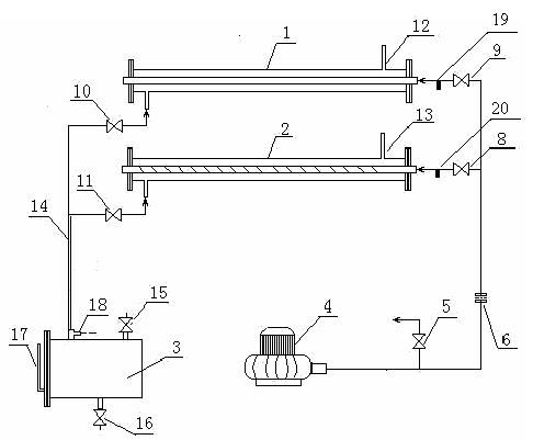
图2-2空气-水蒸气传热综合实验装置流程图(第1~6套)
1—普通套管换热器;2—内插有螺旋线圈的强化套管换热器;3—蒸汽发生器;4—旋涡气泵;
5—旁路调节阀;6—孔板流量计;7、8、9—空气支路控制阀;10、11—蒸汽支路控制阀;
12、13—蒸汽放空口;14—传热系数分布实验套盒(本实验不使用);15—紫铜管;16—加水口;
17—放水口;18—液位计;19—热点偶温度测量实验测试点接口;20—普通管测压口;21—强化管测压口

图2-3空气-水蒸气传热综合实验装置流程图(第7、8套)1、普通套管换热器;2、内插有螺旋线圈的强化套管换热器;3、蒸汽发生器;4、旋涡气泵;
5、旁路调节阀;6、孔板流量计;8、9空气支路控制阀;10、11、蒸汽支路控制阀;
12、13、蒸汽放空口;14、蒸汽上升主管路;15、加水口;16、放水口;17、液位计;
18、冷凝液回流口;19—普通管测压口;20—强化管测压口
如图2-2及2-3所示,实验装置的主体是两根平行的套管换热器,内管为紫铜材质,外管为不锈钢管,两端用不锈钢法兰固定。实验的蒸汽发生釜为电加热釜,内有2根2.5kW螺旋形电加热器,用200伏电压加热(可由固态调压器调节)。气源选择XGB-2型旋涡气泵,使用旁路调节阀调节流量。蒸汽空气上升管路,使用三通和球阀分别控制气体进入两个套管换热器。
空气由旋涡气泵吹出,由旁路调节阀调节,经孔板流量计,由支路控制阀选择不同的支路进入换热器。管程蒸汽由加热釜发生后自然上升,经支路控制阀选择逆流进入换热器壳程,由另一端蒸汽出口自然喷出,达到逆流换热的效果。空气经支路控制阀7后,进入蒸汽发生器上升主管路上的热电偶和传热系数分布实验管,可完成热电偶原理实验。
装置结构参数表2-1所示。
⒉实验的测量手段
⑴空气流量的测量
空气主管路由孔板与差压变送器和二次仪表组成空气流量计,孔板流量计为标准设计,其流量计算式为:
表2-1实验装置结构参数
| 实验内管内径di(mm) |
16.00 |
| 实验内管外径do(mm) |
17.92 |
| 实验外管内径Di(mm) |
50 |
| 实验外管外径Do(mm) |
52.5 |
| 总管长(紫铜内管)L(m) |
1.30 |
| 测量段长度l(m) |
1.10 |
| 加热釜 |
操作电压 |
≤200伏 |
| 操作电流 |
≤20安 |
第①~④、⑥套实验装置:
(2-9)
第⑤套实验装置:
(2-10)
第⑦、⑧套实验装置:
(2-11)
式中:
—孔板流量计两端压差,KPa;
R—孔板流量计两端压差,mH2O柱;
t0—流量计处温度(本实验装置为空气入口温度),℃;
ρ0—t0时的空气密度,kg/m3。
由于被测管段内温度的变化,还需对体积流量进行进一步的校正:
(2-12)
⑵温度的测量
实验采用铜-康铜热电偶测温,温度与热电势的关系为:
T(℃)=8.5009+21.25678×E(mv) (2-13)

图2-4传热实验中冷流体进出口温度及壁温的测量线路图
⒊热电偶线路温度测量实验面板图

观察热电偶线路的联接特点,注意毫伏电压表的铜导线、第三导线和补偿导线的联接位置以及毫伏电压表的安装位置各不相同,且各具特点。见图2-5。图2-5热电偶线路基本结构图
五、注意事项
⒈由于采用热电偶测温,所以实验前要检查冰桶中是否有冰水混合物共存。检查热电偶的冷端,是否全部浸没在冰水混合物中。
⒉检查蒸汽加热釜中的水位是否在正常范围内。特别是每个实验结束后,进行下一实验之前,如果发现水位过低,应及时补给水量。
⒊必须保证蒸汽上升管线的畅通。即在给蒸汽加热釜电压之前,两蒸汽支路控制阀(见图2-2及2-3所示)之一必须全开。在转换支路时,应先开启需要的支路阀,再关闭另一侧,且开启和关闭控制阀必须缓慢,防止管线截断或蒸汽压力过大突然喷出。
⒋必须保证空气管线的畅通。即在接通风机电源之前,三个空气支路控制阀之一和旁路调节阀(见图2-2及2-3所示)必须全开。在转换支路时,应先关闭风机电源,然后开启和关闭控制阀。
⒌调节流量后,应至少稳定5~10分钟后读取实验数据。
⒍实验中保持上升蒸汽量的稳定,不应改变加热电压,且保证蒸汽放空口一直有蒸汽放出。
六、报告内容
⒈实验2-1的原始数据表、数据结果表(换热量、传热系数、各准数以及重要的中间计算结果)、准数关联式的回归过程、结果与具体的回归方差分析,并以其中一组数据的计算举例。
⒉实验2-2的原始数据表、数据整理表(换热量、传热系数、各准数、Nu0和强化比,还包括重要的中间计算结果)、准数关联式的回归结果。
⒊在同一双对数坐标系中绘制实验2-1、实验2-2的Nu~Re的关系图。
⒋在同一坐标系中绘制实验2-1、实验2-2的△P~Nu的关系图。
⒌对实验结果进行分析与讨论。
⒍对实验2-3的数据表,进行比较与讨论:
⑴1~7号线路的结构特点和实验结果;
⑵4、5号线路的结构特点和实验结果;
⑶8号线路的结构特点和实验结果。