一、实验目的
⒈了解填料吸收塔的结构和流体力学性能。
⒉学习填料吸收塔传质能力和传质效率的测定方法。
二、实验内容
1.测定填料层压强降与操作气速的关系,确定填料塔在某液体喷淋量下的液泛气速。
2.固定液相流量和入塔混合气氨的浓度,在液泛速度以下取两个相差较大的气相流量,分别测量塔的传质能力(传质单元数和回收率)和传质效率(传质单元高度和体积吸收总系数)。
3.采用水吸收二氧化碳,空气解吸水中二氧化碳,测定填料塔的液侧传质膜系数和总传质系数。
三、实验原理
1.气体通过填料层的压强降
压强降是塔设计中的重要参数,气体通过填料层压强降的大小决定了塔的动力消耗。压强降与气液流量有关,不同喷淋量下的填料层的压强降ΔP与气速u的关系如图6-1-1所示:

图6-1-1填料层的ΔP~u关系
当无液体喷淋即喷淋量L0=0时,干填料的ΔP~u的关系是直线,如图中的直线0。当有一定的喷淋量时,ΔP~u的关系变成折线,并存在两个转折点,下转折点称为“载点”,上转折点称为“泛点”。这两个转折点将ΔP~u关系分为三个区段:恒持液量区、载液区与液泛区。
2.传质性能
吸收系数是决定吸收过程速率高低的重要参数,而实验测定是获取吸收系数的根本途径。对于相同的物系及一定的设备(填料类型与尺寸),吸收系数将随着操作条件及气液接触状况的不同而变化。
⑴NOG、HOG、KYa、φA
本实验所用气体混合物中氨的浓度很低(摩尔比为0.02),所得吸收液的浓度也不高,可认为气-液平衡关系服从亨利定律,可用方程式Y*= mX表示。又因是常压操作,相平衡常数m值仅是温度的函数。
NOG、HOG、KYa、φA可依下列公式进行计算
(6-1-1)
(6-1-2)
(6-1-3)
(6-1-4)
×100%(6-1-5)
式中:Z—填料层的高度,m;
HOG—气相总传质单元高度,m;
NOG—气相总传质单元数,无因次;
Y1、Y2—进、出口气体中溶质组分的摩尔比,
;
DYm—所测填料层两端面上气相推动力的平均值;
DY2、DY1—分别为填料层上、下两端面上气相推动力;
DY1= Y1- mX1;DY2= Y2- mX2
X2、X1—进、出口液体中溶质组分的摩尔比,
;
m—相平衡常数,无因次;
KYa—气相总体积吸收系数,kmol /(m3·h);
V—空气的摩尔流率,kmol(B)/ h;
Ω—填料塔截面积,m2;
。
—混合气中氨被吸收的百分率(吸收率),无因次。
操作条件下液体喷淋密度依下式计算
(6-1-6)
最小喷淋密度的经验值
为0.2 m3/(m2·h)
⑵膜系数和总传质系数
根据双膜模型的基本假设,气相侧和液相侧的吸收质A的传质速率方程可分别表达为
气膜
(6-1-7)
液膜
(6-1-8)
式中:
—A组分的传质速率,
;
A—两相接触面积,m2;
—气侧A组分的平均分压,Pa;
—相界面上A组分的平均分压,Pa;
—液侧A组分的平均浓度,
—相界面上A组分的浓度
kg—以分压表达推动力的气侧传质膜系数,
;
kl—以物质的量浓度表达推动力的液侧传质膜系数,
。


P2= PA2CA2,FL
PA
PAi
CAi
CA PACA
PA+dPACA+dCA
P1=PA 1CA1,FL
图6-1-2双膜模型的浓度分布图图6-1-3填料塔的物料衡算图
以气相分压或以液相浓度表示传质过程推动力的相际传质速率方程又可分别表达为
(6-1-9)
(6-1-10)
式中:
—液相中A组分的实际浓度所要求的气相平衡分压,Pa;
—气相中A组分的实际分压所要求的液相平衡浓度,
;
KG—以气相分压表示推动力的总传质系数或简称为气相传质总系数,
;
KL—以气相分压表示推动力的总传质系数,或简称为液相传质总系数,
。
若气液相平衡关系遵循享利定律:
,则
(6-1-11)
(6-1-12)
当气膜阻力远大于液膜阻力时,则相际传质过程式受气膜传质速率控制,此时,KG= kg;
反之,当液膜阻力远大于气膜阻力时,则相际传质过程受液膜传质速率控制,此时,KL= kl。
如图6-1-3所示,在逆流接触的填料层内,任意截取一微分段,并以此为衡算系统,则由吸收质A的物料衡算可得:
(6-1-13a)
式中:FL—液相摩尔流率,
;
ρL—液相摩尔密度,
。
根据传质速率基本方程式,可写出该微分段的传质速率微分方程:
(6-1-13b)
联立上两式可得:
(6-1-13c)
式中:a—气液两相接触的比表面积,m2·m-1;
S—填料塔的横载面积,m2。
本实验采用水吸收二氧化碳,已知二氧化碳在常温常压下溶解度较小,因此,液相摩尔流率FL和摩尔密度ρL的比值,亦即液相体积流率(Vs)L可视为定值,且设总传质系数KL和两相接触比表面积a,在整个填料层内为一定值,则按下列边值条件积分式(6-1-13c),可得填料层高度的计算公式:
h=0,
h=h,
(6-1-14)
令
,且称HL为液相传质单元高度(HTU);
,且称NL为液相传质单元数(NTU)。
因此,填料层高度为传质单元高度与传质单元数之乘积,即
h = HL×NL(6-1-15)
若气液平衡关系遵循享利定律,即平衡曲线为直线,则式(6-1-14)为可用解析法解得填料层高度的计算式,亦即可采用下列平均推动力法计算填料层的高度或液相传质单元高度:
(6-1-16)
(6-1-17)
式中
为液相平均推动力,即
(6-1-18)
因为本实验采用纯水吸收二氧化碳,则
(6-1-19)
二氧化碳的溶解度常数,

(6-1-20)
式中:ρw—水的密度,
Mw—水的摩尔质量,
;
E—二氧化碳在水中的享利系数,Pa。
因此,式(6-1-18)可简化为

因本实验采用的物系不仅遵循亨利定律,而且气膜阻力可以不计,在此情况下,整个传质过程阻力都集中于液膜,即属液膜控制过程,则液侧体积传质膜系数等于液相体积传质总系数,亦即
(6-1-21)
四、实验装置
四、实验装置
⒈氨吸收实验装置
⑴主要设备与仪器















































































































图6-1-4填料吸收塔实验装置流程图
1—旋涡气泵;2—旁通阀;3—吸收塔;4—液体分布器;5—填料;6—塔底排液阀;7—液封;
8—进气管;9—U型管压差计;10—吸收瓶;11—孔板流量计;12—液体流量计;13—进水阀;
14—氨气流量计;15—液体温度表;16—气体温度表;17—空气流量显示仪;18—湿式流量计;
19—三通阀;20—缓冲瓶;21—真空泵;22—氨气表;23—氨自动减压阀;24—氨瓶总阀;25—氨瓶
填料塔:塔体为Ф100×5mm有机玻璃管制成,塔高1.6m;塔内件主要有液体分布器、填料支承架、气体分布器等。
填料:规整填料和散堆填料。
⑵各套吸收塔基本情况列于表6-1-1中
表6-1-1各套吸收塔基本情况
装置序号 |
1 |
2 |
填料类型及规格 |
陶瓷波纹填料450Y |
拉西环Dg16 |
填料层高度 |
570mm |
490mm |
空气流量计 |
孔板流量计 |
孔板流量计 |
氨气流量计 |
转子流量计 |
转子流量计 |
尾气流量计 |
湿式流量计 |
湿式流量计 |
水流量计 |
转子流量计 |
转子流量计 |
鼓风机型式 |
旋涡气泵 |
旋涡气泵 |
⑶各套吸收塔的操作条件列于表6-1-2中
表6-1-2各套吸收塔的操作条件
| 装置序号 |
1 |
2 |
| 水流量(L/h)流体力学传质性能 |
14080 |
10080 |
| 吸收瓶中加稀酸量(mL) |
10 |
10 |
⑷空气实际体积流量的计算
空气流量由孔板与差压变送器和二次仪表组成空气流量计,其流量计算式为:

式中:C0—流量计流量系数,C0=0.67
A0—节流孔开孔面积,m2;
d0—节流孔开孔直径,d0=0.017 m;
ΔP—节流孔上下游两侧压力差,Pa;
ρ—孔板流量计处
时空气的密度,kg/m3。
—常压下空气的实际体积流量,m3/ s;
—孔板流量计处空气的温度,℃。
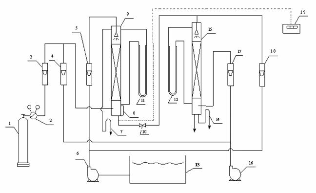
2.二氧化碳吸收解吸装置
本实验装置由填料吸收塔、二氧化碳钢瓶、水槽、水泵、空气压缩机和各种测量仪表组成,其流程如图6-4所示:

图6-1-5二氧化碳吸收-解吸实验装置流程
1—CO2钢瓶;2—减压阀;3——CO2流量计;4、18—空气流量计;5—水流量计;
6—水泵;7—吸收塔液封;8—液位计;9—填料吸收塔;10—阀门;11—吸收塔压差计;
12—解吸塔压差计;13—水槽;14—解吸塔液封;15—填料解吸塔;16—空气压缩机;
17—水流量计;19—温度显示仪表
填料塔:塔体为Ф100×5mm有机玻璃管制成,塔高1.6m;塔内件主要有液体分布器、填料支承架、气体分布器等。
填料:规整填料和散堆填料填料。
吸收塔填充高度为800mm,解吸塔高度为1000mm。吸收质(纯二氧化碳气体)由钢瓶经二次减压阀,调节阀和转子流量计,与空气混合成一定比例进入塔底,气体由下向上经过填料层与液相逆流接触,到塔顶经液封放空;吸收剂(纯水)由水槽经水泵和流量计,进入塔顶,再喷洒而下;吸收后溶液由塔底流出进入解吸塔顶,喷洒而下,由塔底经液封排出;空气从解吸塔底由下向上经过填料层与液相逆流接触,自塔顶放空。U形液柱压差计用以测量塔底压强和填料层的压强降。
五、实验方法
1.氨吸收实验
实验物系为空气、氨和水,实验步骤如下:
⑴打开进水阀门,使填料充分润湿(大约15分钟)。
⑵全开放空阀后启动旋涡气泵。
⑶在实验室指定的液体流量下,按空气流量从小到大的顺序,测取Δp~u关系。
⑷固定水流量为80L/h左右,选择适宜的空气流量,根据空气流量计校正曲线和氨气流量校正曲线,计算需向进塔空气中送入的氨气流量,以使混合气体中氨的浓度在0.02摩尔比左右。
⑸预先调节好空气流量和水的流量后,打开氨瓶总阀24(手轮旋转半圈),用氨自动减压阀23调节氨流量,使氨流量达到需要值。若氨流量达不到需要值,可适当增大氨瓶总阀24的开度。在空气、氨及水的流量不变的条件下操作一定时间,待过程基本稳定后,记录各流量计读数,记录塔底排出液的温度,并分析塔顶尾气及塔底吸收液的浓度。
⑹尾气分析方法:
(a)关闭吸收瓶的进口阀门,用移液管向吸收瓶内装入5mL较低浓度的酸,并加入
1~2滴指示液(甲基橙)。
(b)缓慢打开吸收瓶的进口阀门,让塔顶尾气通过吸收瓶。阀门的开度不宜过大,以能使吸收瓶内液体以适宜的速度不断循环为限。
从尾气开始通过吸收瓶起,就必须观察吸收瓶内液体的颜色,中和反应达到终点时,立即关闭进口阀门。
(c)尾气浓度Y2的计算方法

式中:
—分别为NH3和空气的摩尔数;
—硫酸溶液的体积摩尔浓度,mol溶质/ L溶液;
—硫酸溶液的体积,mL;
—分别为湿式流量计测出的空气总体积(L)和湿式流量计处的绝对温度(K);
—标准状态下的绝对温度,273K。
⑺塔底吸收液的分析方法
(a)用三角瓶接取吸收液样品一瓶、并加盖。
(b)用移液管取塔底溶液10mL置于另一个三角瓶中,加入2滴指示剂(甲基橙)。
(c)将浓度较高的硫酸置于酸滴定管内,用以滴定三角瓶中塔底溶液至终点。
⑻加大或减少空气流量,相应地改变氨流量,使混合气体中氨的浓度与第一次实验时相同,水流量与第一次实验也应相同,重复上述操作,测定有关数据。
⑼实验完毕后,关闭旋涡气泵、真空泵、进水阀门等仪器设备的电源,并将所有仪器复原。
2.二氧化碳吸收解吸实验
实验前,往水槽中加入蒸馏水,检查各流量计调节阀,以及二氧化化碳的减压阀是否均已关严。
⑴解吸塔中流体力学实验操作
(a)关闭阀门10,开启实验装置的总电源,开动水泵,调节水流量计17,对填料塔润湿10~20分钟。然后把水流量调节到指定流量;
(b)开动空气压缩机,从小到大调节空气流量,观察填料塔中液体流动状况,并记下空气流量和U型压差计11的读数,在出现液泛以后,至少有三个数据点;
(c)关闭水和空气流量计,停止水泵和空气压缩机。
⑵二氧化碳吸收-解吸传质系数的测定
(a)打开阀门10,调节吸收塔液封高度(与操作的水流量相对应)。
(b)打开二氧化碳钢瓶顶上的针阀,将压力调到1Mpa,二氧化碳浓度一般控制2%~5%为宜,调节水流量计4到给定值,操作达到定常状态之后,测量两塔底的水温,同时,测定塔底溶液中二氧化碳的含量。
⑶溶液中二氧化碳含量的测定方法
用吸量管吸取0.1M的Ba(OH)2溶液10mL,放入三角瓶中,并从塔底附设的取样口处接收塔底溶液20 mL,用胶塞塞好,并振荡。用离心机除去瓶中碳酸钡白色沉淀,清液中加入2-3滴甲基橙指示剂,最后用0.1M的盐酸滴定到终点。直到其脱除红色的瞬时为止,由空白试验与溶液滴定用量之差值,按下式计算得出溶液中二氧化碳的浓度:


六、注意事项
⒈开启氨瓶总阀前,要先关闭氨自动减压阀和氨流量调节阀。开启时开度不宜过大。
⒉塔下部液封面的高度必须维持在空气进口管8的下面,并接近进口管。
⒊做传质实验时,水流量不能超过规定范围,否则尾气的氨浓度极低,给尾气分析带来麻烦。
⒋两次传质实验所用的氨气浓度必须一样。
七、报告内容
⒈将实验数据整理在数据表中,并用其中一组数据写出计算过程。
2.将ΔP~u的关系在双对数坐标上绘制出来,确定载点和泛点。
3.对实验结果进行分析、讨论:①对两次实验的Y2和φA进行比较、讨论;②对两次实验的KYa值进行比较、讨论;③对物料衡算的结果进行分析、讨论。
4.对不同吸收剂流量下的液侧膜传质系数和总传质系数的关系,不同解吸空气量下的解吸效果进行讨论。